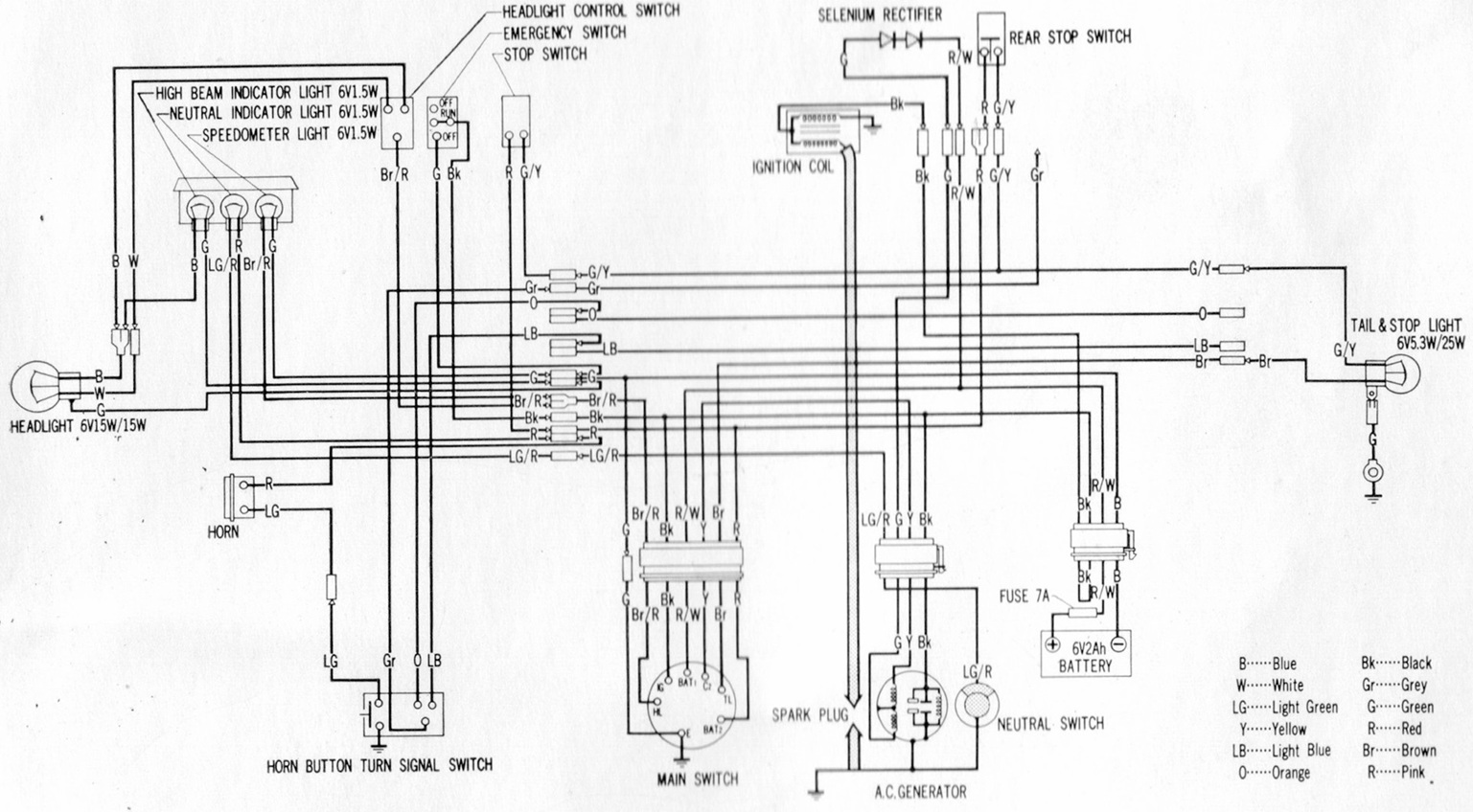
Click to enlarge

CT70K2 DIAGRAM CT70HK1